中央研究院分布式储热冷产品主要包括斜温层冷热双蓄水罐(5-95 ℃)、大型双罐熔盐储热(150-560 ℃)、大型双罐导热油储热(100-400 ℃)、户用单罐熔盐储热(150-560 ℃)、固体/相变堆积床储换热一体化设备(200-600 ℃)、固体蓄热(最高可达1400 ℃)、承压蓄热水罐(最高可达160 ℃)等储热单元及其多元集成化储热系统,技术先进且成熟度高,业务能力涵盖全部热源品级,可实现跨月乃至跨季节的长时储能,项目经验充足,市场前景广阔,经济效益显著。产品展示所下图所示。

图1 冷热双蓄水罐产品

图2 电加热熔盐一体化熔盐储罐产品

图3 固体/相变堆积床储换热一体化集成系统产品
01 产品简介
针对农村、城市家庭、工商农企业等分布式用户终端,通过利用新能源(太阳能、风电、地热能等)、廉价谷电、高温余热、中低品位废热等资源,搭配定制化储热冷技术解决方案,结合中央研究院先进水储热、熔盐/导热油储热、堆积床储热等分布式储热冷单元及其多元集成化系统,为用户提供清洁、高效、稳定的冷热能源并带来可观的经济效益,打造县域清洁供热冷示范标杆,为建设美丽乡村、零碳家庭、绿能企业赋予新动力。
02 产品定位
面向国家“双碳”战略,聚焦集团公司用户侧清洁供热/冷需求,着力开发可实现全温区热冷能回收与跨时间、跨空间再利用的业务能力,进行储热领域全链条布局,抢占市场先机,提升集团综合竞争力。
03 产品功能
分布式储热冷产品可将新能源、廉价谷电、高温余热、中低品位废热等资源转换为热/冷能储存起来,根据用户需求,在合适的时间或地点再进行能量释放,以解决热冷能供需关系在时间和空间上的不匹配问题,实现热冷能在新型电力系统下的可调控化管理。
04 应用场景
用户侧清洁供热场景
储热水罐产品应用在多个火电厂储热调峰项目中,技术成熟,已应用于霍林河、长春热电、四平热电等多个项目。

图4 吉林白山240MW电蓄热项目

图5 长春热电储热项目
工商农业的用热用蒸汽场景
通过应用中央研究院熔盐/导热油耦合水储热的质能双蓄系统产品,可高效解决工商农业用户的清洁用热用蒸汽需求,并带来显著的经济效益。

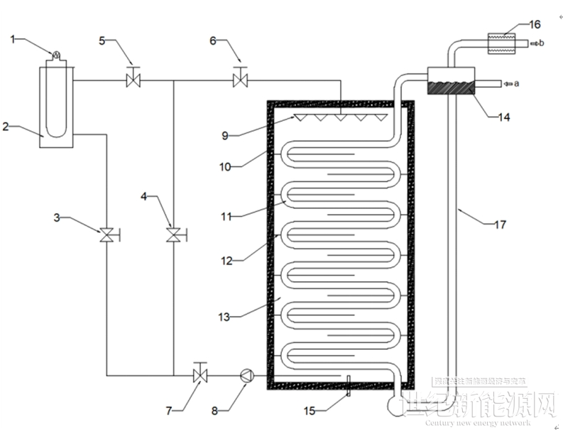
图6 新型级联式中低温抽汽储热系统产品
综合智慧能源场景
利用中央研究院冷热双蓄水罐、户用单罐熔盐储热等产品,为用户带来清洁、安全、稳定的热冷能供应。

图7 用户侧清洁供热应用场景
05 优势特点
技术先进性:斜温层水储热技术的储热/储冷效率经过第三方认证最高达97%,水罐布水器设计方法已被鉴定为国际领先水平;固体/相变堆积床储换热一体化技术可提供高品质蒸汽,已被第三方鉴定为国内领先技术;熔盐及导热油储热产品为目前主流的中高温储热技术,技术先进且工业化成熟程度高。
技术成熟度:已掌握核心设计能力并具备丰富的项目落地经验。
安全性:分布式储热冷产品基于工业化的先进储热技术,安全性远胜于储电、储氢等主流的户用储能技术。
项目经验:中央研究院具有完全自主知识产权的储热冷产品已在国内落地8项,储备项目10余项。
经济性:在适应的场景下,储热冷项目全生命周期成本远低于其他主流储能技术,且在终端供热场景下的经济效益优势更加显著。
在火电灵活性改造(储热调峰)项目中,以中央研究院承担斜温层储能罐布水器设计的内蒙古通辽霍林河坑口发电公司储热调峰项目为例,项目建成后首个供暖季收入可达到1亿元以上。在用户侧综合智慧能源清洁供热/冷项目中,以中央研究院负责储热/储冷核心设备供货的北京宝之谷国际会议中心综合智慧能源示范项目为例,通过单罐斜温层水罐进行冷热双蓄供能,实现系统碳及氮氧化物排放降低84%、总用电量中谷电占比提高45%、总体用能成本降低20%、系统能效提升10%以上。

图8 北京宝之谷国际会议中心冷热双蓄水罐
06 产品价值
商业价值
热能和冷能约占全球用户终端能源消费需求的50%,产品市场前景广阔。通过利用峰谷电价、容量电价、高效供热/冷收益等套利方式,储热项目经济性优势显著。
社会价值
符合绿色低碳发展理念,助力农村能源革命,在构建清洁低碳安全高效的能源体系、构建以新能源为主体的新型电力系统、保障电力系统安全稳定运行等方面发挥重要作用。
07 商业模式
产品
斜温层冷热双蓄水罐、大型双罐熔盐储热、大型双罐导热油储热、户用单罐熔盐储热、固体/相变堆积床储换热一体化设备、固体蓄热、承压蓄热水罐等储热单元及其多元集成化储热系统。
方案
凭借先进的单罐斜温层水储热/储冷、堆积床储热、熔盐储热、固体储热、相变储热、导热油储热等技术,深度调研客户需求,量身定制供暖或制冷的整体解决方案。
免责声明:本平台仅供信息发布交流之途,请谨慎判断信息真伪。如遇虚假诈骗信息,请立即举报
举报